随着LED大规模进入商业和家庭照明,客户对产品的性能、价格、可靠性提出了
更为严格的要求。在一般人的心目里,LED本身的寿命已经是非常高了,但是实际寿命
却是非常低,往往是由于电源寿命低而引起,目前大部分灯具解决方案都是光源+电源+
外壳方式,而且电源都类同传统开关电源原理,电路复杂,IC元件较多,生产工艺复杂,生产成本较高,故障机率较高。

图一 SM2091E
所以LED行业界的朋友从心底里发出了一种渴望一款高效能,成本较低的芯片的
出现能够代替现在的传统IC,至此,经过数代电子工程师日夜补休的奋战,高压线性恒
流芯片已经得以出现,并在某些场合中能够应用得到这一款恒流芯片。其实大多数人都
是只是听说过有这一款高压线性芯片的出现能够代替传统IC实现更多的功能,但是却不
知道的是这款高压线性恒流芯片又分为单段,二段,三段,四段,五段,之所以是把这
款高压线性恒流芯片分为这么多不同的分段,是因为每一段都有不同的高压线性恒流芯片的型号,每一个芯片的型号对应的特色功能都不一样。比如高压线性恒流芯片SM2213EA,它能够控制LED光源进行3种颜色的不同变换,可以用作灭蚊灯,玉米灯等等产品,而对于高压线性恒流芯片SM2091E这一款型号,它就没有高压线性恒流芯片SM2213EA那种可以调色的功能,但是无论是高压线性恒流芯片SM2213EA,还是高压线性恒流芯片SM2091E,它们都具有以下共同点:系统结构简单,设计方案成本低,外围元器件少。并且它们都有过温过压保护功能,当温度高了,降功率达到降温度,从而很好的保护整个恒流IC系统不被遭到破坏。

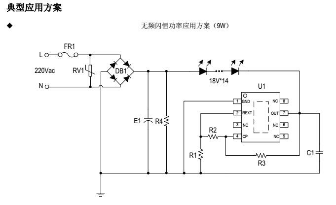
图二 SM2091E典型应用方案图
从驱动应用方式来看,由于照明灯具产量大,成本是主要考虑的因素之一,隔
离的电源系统成本较高,未来在成本方面还有下降空间,除此之外SM2091E还能够进行
灯芯合一,SM2091E还能与PCB板共用,适合自动化生产,极大的节省了SM2091E自身所需要的空间,让方案设计的更加合理。极大地节省了人力的成本,如此高性能,低成本的高压线性芯片,相信未来会有更多的人愿意选择它的!!!
Copyright © 2017-2021 hth官方网站 版权所有
QQ:41290014 电话:86 0755 2759 3052 E-mail:sale@linkage.cn